【導讀】由于各級電路的電路形式以及增益不同,故等效的RC時間常數也不同。輸出級為電壓跟隨器形式。其增益最低,但帶寬最寬(即RC低通截止頻率最高)。即RC時間常數最小。
今天我們來學習運放的頻率特性等效電路。
一、頻率特性等效電路
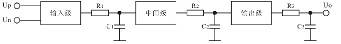
學習運放我們知道運放內部為三級結構:輸入級、中間級和輸出級。
每一級都可以等效為一個帶寬無限寬的放大器和一個RC低通網絡的級聯。如下圖。
由于各級電路的電路形式以及增益不同,故等效的RC時間常數也不同。
輸出級為電壓跟隨器形式。其增益最低,但帶寬最寬(即RC低通截止頻率最高)。即RC時間常數最小。
運放的開環低頻增益相當高(100dB以上)。這主要由輸入級(差分放大器)和中間級(共射放大器)提供。
故輸入級和中間級的RC時間常數最大,即截止頻率最低。
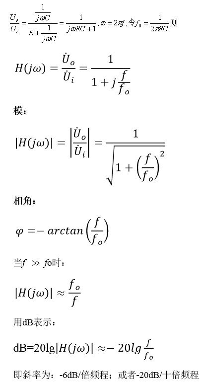
二、RC低通的特性
1、電路形式
2、傳遞函數
3、RC低通的特性
幅頻特性和相頻特性
三、RC高通的特性
1、電路形式
2、傳遞函數
3、RC高通的特性
幅頻特性和相頻特性
四、穩定性的概念
運放內部的三級電路在一定的頻率上都會產生相移。頻率越是接近或超過每級電路的等效RC低通網絡的特征頻率(fo)所產生的相移越大(同時該級傳輸系數越小)。
每級電路的最大相移不超過90°
當某個頻率上三級電路的累積相移達到180°時,則運放在該頻率上輸出正弦波將與輸入正弦波反相。
由于運放在線性應用時必然采用負反饋,而運放在某個頻率上反相,此時,在該頻率上負反饋將演變成正反饋。
如果在滿足相位條件的這個頻率上同時還滿足AF>1,則將產生自激振蕩。
此時運放構成的線性電路將無法正常工作。——稱為不穩定。
所以,運放的穩定性指的是:運放不產生自激振蕩的可能性。
在運放所構成的各種線性電路中(放大器、電壓跟隨器、有源濾波器以及各種運算處理電路等),能否穩定工作是必須要考慮的問題。
免責聲明:本文為轉載文章,轉載此文目的在于傳遞更多信息,版權歸原作者所有。本文所用視頻、圖片、文字如涉及作品版權問題,請聯系小編進行處理。
推薦閱讀:




